Сергей Еремочкин - Современные системы автоматического управления электротехническими и урбанизированными установками

Здесь есть возможность читать онлайн «Сергей Еремочкин - Современные системы автоматического управления электротехническими и урбанизированными установками» — ознакомительный отрывок электронной книги совершенно бесплатно, а после прочтения отрывка купить полную версию. В некоторых случаях можно слушать аудио, скачать через торрент в формате fb2 и присутствует краткое содержание. Город: Барнаул, Год выпуска: 2017, ISBN: 2017, Жанр: Технические науки, Детская образовательная литература, на русском языке. Описание произведения, (предисловие) а так же отзывы посетителей доступны на портале библиотеки ЛибКат.

Современные системы автоматического управления электротехническими и урбанизированными установками: краткое содержание, описание и аннотация

Предлагаем к чтению аннотацию, описание, краткое содержание или предисловие (зависит от того, что написал сам автор книги «Современные системы автоматического управления электротехническими и урбанизированными установками»). Если вы не нашли необходимую информацию о книге — напишите в комментариях, мы постараемся отыскать её.

В данном учебном пособии рассмотрены современные системы управления популярного урбанизированного оборудования. Также в пособии показаны характерные принципы организации работы этого оборудования и реальные схемные решения. Разумеется, на полноту освещения всего существующего урбанизированного оборудования данное пособие не претендует, да это и не имело бы смысла, так как развитие техники идет семимильными шагами, и поэтому осветить огромное разнообразие схемных решений в пределах учебного пособия было бы невозможно. Однако, показать основные принципы организации работы и типовые схемные решения управления, дать некоторые интересные исторические сведения и классификацию в пределах одного учебного пособия, возможно, что и было сделано.
Учебное пособие предназначено для студентов направлений 13.03.02 и 13.04.02 «Электроэнергетика и электротехника» всех форм обучения.

Современные системы автоматического управления электротехническими и урбанизированными установками — читать онлайн ознакомительный отрывок

Ниже представлен текст книги, разбитый по страницам. Система сохранения места последней прочитанной страницы, позволяет с удобством читать онлайн бесплатно книгу «Современные системы автоматического управления электротехническими и урбанизированными установками», без необходимости каждый раз заново искать на чём Вы остановились. Поставьте закладку, и сможете в любой момент перейти на страницу, на которой закончили чтение.

Тёмная тема
Сбросить

Интервал:

Закладка:

Сделать

1.4.2. Двухдвигательный электропривод стиральной машины с центрифугой

По сравнению с машинами СМР в полуавтоматических стиральных машинах механизирован отжим белья за счет применения центрифуги. При правильном отжиме белья центрифугой в нем остается в два раза меньше воды, чем при отжиме резиновыми валиками, исключается возможность поломки пуговиц, не требуется применения физической силы, а время отжима сокращается в четыре-пять раз. Слив и перекачивание стирального раствора осуществляется при помощи центробежного насоса.

По истечении заданного времени стирки машина автоматически отключается при помощи реле времени. Реле времени представляет собой устройство с механизмом, заводимым при включении двигателя поворотом ручки по часовой стрелке и автоматически отключающим его по истечении заданного времени. Ручку можно поворачивать и против часовой стрелки, т. е. при необходимости останавливать двигатель до истечения заданного времени.

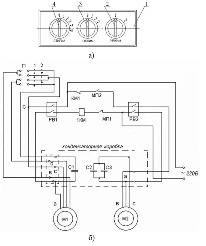
На рис. 1.5 (а) представлена передняя пластмассовая панель управления – 1 , на которую выведены: ручка переключателя режима – 2 , (стирки – 4 , и отжима – 3 ), ручки реле времени ( 3 и 4 ) – для включения электроприводов центрифуги и активатора соответственно. Для включения машины на стирку или отжим вначале выбирают ручкой 2 режим работы.

Это будут (на схеме рис. 1.5 (б)) или нормально замкнутые контакты МП1 и разомкнутые контакты МП2 в режиме 1 , или в режиме 2 разомкнется контакт МП1 и замкнется контакт МП2 , обеспечивая режим работы центрифуги с двигателем М2 . На рис. 1.5 (б) показаны также схемы питания статорных обмоток двигателей М1 и М2 .

Пусть выбираем режим 1 – стирка, тогда контакт МП1 – замкнут, а контакт МП-2 – разомкнут. Включаем реле времени РВ1 , т. е. поворачиваем ручку 4 на соответствующее время. Контакты РВ1 замкнутся, обеспечивая в течение заданного времени питание обмоток двигателя М1 . Переключатель П , имеющий два положения, обеспечивает периодический реверс двигателя М1 .

Во всем остальном принцип работы двигателей М1 и М2 аналогичен описанному выше для стиральной машины типа СМР. Поэтому с принципом работы двигателей М1 и М2 легко разобраться самостоятельно.

Рисунок 15 панель управления а и принципиальная электрическая схема - фото 5

Рисунок 1.5 – панель управления (а) и принципиальная электрическая схема стиральной машины с центрифугой (б).

1.5. Стиральная машина СМА-4ФБ «Вятка-автомат-12»

Машина работает от сети холодного и горячего водоснабжения, предназначена для стирки, полоскания и отжима изделий из всех видов тканей с применением малопенящихся синтетических моющих средств. Она имеет фронтальную загрузку белья с 12 программами (6 для плотных тканей и 6 для тонких тканей).

Машина обеспечивает выбор режимов стирки набором определенной программы. Программы набирают ручкой управления командоаппарата и специальными выключателями, расположенными на передней панели корпуса машины. Машина защищена от перелива воды и оборудована гидравлическим фильтром, обеспечивающим задержку инородных тел.

Регулирование программы и температуры моющих растворов при стирке, полоскании и отжиме изделий производится автоматически. Вручную только загружают изделия и моющие средства, набирают необходимую программу, отключают машину и выгружают чистое белье.

Командоаппаратсостоит из набора кулачков, вращающихся от синхронного микроэлектродвигателя.

Количество кулачков зависит от числа программ стиральной машины. Командоаппарат предназначен для выполнения двух полных циклов. Циклы разделены между собой двумя остановами. Внутри этих основных циклов можно выбирать определенное число программ, которое изменяется для каждой модели машины.

Рисунок 16 СМА4ФБ Вяткаавтомат12 ГОСТ 805183 Датчикреле уровня - фото 6

Рисунок 1.6 – СМА-4ФБ «Вятка-автомат-12» ГОСТ 8051-83

Датчик-реле уровня РУ-3СМслужит для контроля заданного уровня залива воды в бак стиральной машины. Датчик-реле уровня настраивают на срабатывание при давлении, Па:

1765 – при повышении уровня воды;

588 – при понижении уровня воды.

Принцип действия реле уровня основан на преобразовании давления, создаваемого столбом жидкости и действующего на мембрану, в перемещение подвижных контактов и переключение контактных устройств реле уровня. При повышении давления и достижения верхнего заданного значения уровня мембрана через толкатель переключает контакты. При понижении давления на величину зоны чувствительности происходит обратное переключение контактов.

Читать дальше
Тёмная тема
Сбросить

Интервал:

Закладка:

Сделать

Похожие книги на «Современные системы автоматического управления электротехническими и урбанизированными установками»

Представляем Вашему вниманию похожие книги на «Современные системы автоматического управления электротехническими и урбанизированными установками» списком для выбора. Мы отобрали схожую по названию и смыслу литературу в надежде предоставить читателям больше вариантов отыскать новые, интересные, ещё непрочитанные произведения.


Отзывы о книге «Современные системы автоматического управления электротехническими и урбанизированными установками»

Обсуждение, отзывы о книге «Современные системы автоматического управления электротехническими и урбанизированными установками» и просто собственные мнения читателей. Оставьте ваши комментарии, напишите, что Вы думаете о произведении, его смысле или главных героях. Укажите что конкретно понравилось, а что нет, и почему Вы так считаете.

x